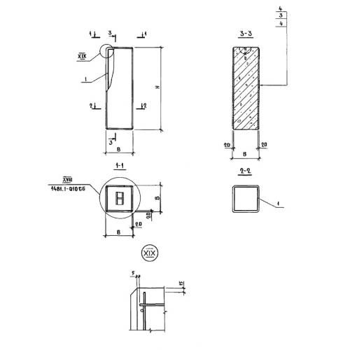
УБ 18.39

Чертеж изделия:
Характеристики изделия:
ПараметрЗначение
длина390 мм
ширина390 мм
высота1780 мм
вес320 кг
Шифр1481

УБ 18.39 Угловые блоки по Шифру 1481.