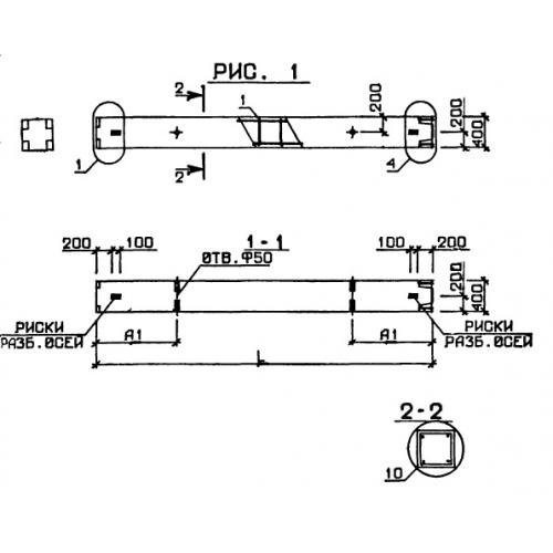
1КВ 4.33

Чертеж изделия:
Характеристики изделия:
ПараметрЗначение
длина2100 мм
ширина400 мм
высота400 мм
вес840 кг
серия1.020-1

1КВ 4.33 Колонны по серии 1.020-1.